CHAPTER 8: Air and Hydraulic Pumps (part 2)
Wobble-plate piston pump
The wobble-plate piston pump design shown in Figure 8-19 is one type of inline or axial-piston pump. As the wobble plate turns, the spring-loaded pistons reciprocate -- drawing in fluid as they spring return and discharging it as they are forced to extend. Direction of rotation is not important for this pump because flow is the same when it turns either way.
Many pumps of this design operate at very high pressure and can flow high volume as well. Another feature is the ability to isolate the outlet of one or more pistons to give more than one flow volume to a circuit. This allows a single pump to function like other double or triple pumps in hi-lo circuits or to operate different actuators at various flows and pressures. This design pump can also be made variable volume and/or pressure compensated. Some designs use a restricted inlet to accomplish both functions because the spring-loaded pistons will not fill as far if their inlet is restricted.
Inline or axial-piston, fixed-volume pumps
Figure 8-20 shows a more common design for piston pumps. This design is seldom used as a fixed-volume pump because it can be made pressure compensated -- which many circuits require. This design can be fixed-volume, variable volume, pressure compensated and bi-directional flow, the same as the radial-piston design. The main reasons for its popularity are its compact design and its lower price. A radial-piston pump of the same flow will normally cost four to six times as much as the inline design and be three to four times larger physically.
An inline piston pump like the one in Figure 8-20 is similar in design to the wobble-plate pump. The main difference is in the way the pistons move and stroke. An inline pump uses a fixed-angle swashplate instead of a wobble plate. The pistons are not spring loaded but are held against the swashplate by piston shoes and a shoe plate. The pistons are pulled out of and pushed into their bores mechanically.
The pistons are fitted in the cylinder block, which is splined to the drive shaft, and they turn along with the shoes and the shoe plate. As the pistons slide down the swashplate, they are pulled out of their bores and create a vacuum at the inlet port. Atmospheric pressure forces fluid to fill the piston bores until the pistons reach the bottom of the swashplate angle. Fluid enters through the kidney-shaped openings half way around one revolution. As the cylinder block continues to turn, the pistons are forced back into their bores and fluid discharges through the outlet. A kidney-shaped opening on the other half of the valve plate allows fluid to flow until the pistons are fully returned. Inline pumps always have an odd number of pistons, so one never can be directly across from another at the transition from being pulled out to being pushed in.
Inline piston pumps require a case drain to send bypass and/or control oil back to tank. The drain line should be unrestricted at all times and should terminate below the fluid level in the tank. If the drain line terminates above fluid level, the pump housing can be vacuumed dry, causing damage to the pump.
It is good practice to install a flow meter in the drain line. The flow meter indicates when to change out the pump before it loses efficiency or is worn beyond repair. A flow meter with an integral limit switch can be set to give a warning when case drain flow goes above a specified volume. Usually a pump should be changed when case flow is greater than 7 to 10% of maximum rated flow.
Inline piston pump efficiency runs in the 95 to 98% range. They, are very versatile, have many control options, and would work well on any type circuit. They are more expensive than gear and vane pumps so they lose out when price is the deciding factor.
Variable-volume inline or axial piston pumps
Most inline pumps have some way to change the angle of the swashplate. This makes the pump capable of variable volume, pressure compensation, and bi-directional flow. Figure 8-21 shows a variable-volume setup with a manual control. Low-flow pumps (those under 20 gpm) can use manual controls. Higher-flow pumps need hydraulically powered pistons to move against the higher forces in the pump.
The basic operation of this pump is the same as a fixed-volume inline piston pump. The difference here is the angle of the swashplate can be changed manually to allow longer or shorter piston strokes for more or less volume while the pump turns at the same speed. This feature can conserve energy when an actuator needs variable speeds. It replaces a flow control that limits flow and either sends excess fluid across a relief valve or forces a pressure-compensated pump to go to high pressure and reduced flow. Other controls include manual servo, manual handwheel, and electronic servo, to name a few.
If this pump is in an open-loop circuit, make sure the control cannot go past center -- or no flow -- condition. If the lever is moved left of perpendicular, flow reverses and the pump tries to take fluid from the circuit and send it to tank. Very soon the pump will run dry and be damaged due to lack of lubrication. (Later in this text, a bi-directional pump circuit is shown with all the necessary additions to make the pump work properly in a bi-directional mode.)
Notice that the symbol in Figure 8-21 duplicates the standard pump symbol with a sloping arrow added to it. This indicates a pump with variable or adjustable flow.
Pressure-compensated inline or axial piston pumps
The pressure-compensated pump shown in Figure 8-22 can change outlet flow when pressure tries to go above a predetermined setting. This design pump only has outlet flow when there is a pressure drop due to circuit demand. (Most manufacturers offer an option to limit maximum flow when pressure drops to add versatility to the circuit.) The maximum-volume adjusting screw keeps the volume-destroking piston from retracting all the way even when pressure drops.
Pump operation is the same as previously explained for fixed-volume inline or axial piston pumps. The difference is that this design has a moveable swashplate that is held on stroke by the on-stroke spring. These pumps always produce full flow when pressure is below the compensator setting.
When this pump’s outlet flow meets resistance, pressure builds in the pump-pressure communicating port. This pressure pushes against the spring-loaded compensator spool. In its normal position, this spool allows fluid behind the volume-destroking piston to go to tank through the case drain. When pressure is high enough to force the compensator spool against its spring, the spool allows fluid to flow into the chamber behind the volume-destroking piston while it blocks flow to tank. Enough fluid enters the chamber behind the volume-destroking piston to push the swashplate against its spring and start destroking the pump. The swashplate moves to a position to stroke the pistons just enough to makeup for the bypass and control fluid used by itself and any fluid used in the circuit. This could be any amount of flow -- even zero. Because of this, the pump never sends fluid to tank across a high-pressure relief valve, so heat generation is minimal. Pump stroke varies anytime fluid is required -- from maximum to minimum depending on circuit use.
Two symbols can be used to show pressure-compensated pumps schematically. The complete symbol on the left shows all the functions, while the simplified symbol on the right omits the case drain and puts the compensating arrow inside the pump circle. Because most schematic drawings are done on CAD systems now, the simplified symbol is seldom used.
The inline pump design is subject two common problems:
- Operating the pumps at high vacuum inlet can quickly deteriorate the swaged connection between the piston and shoe (see Figure 8-23). When this joint is subjected to extra pulling and then pushing 12 to 1800 times per minute, it wears and comes apart quickly. When it does come apart, it wrecks the swashplate surface and the rest of the piston shoes. Most manufacturers recommend 1 psi or less vacuum at the inlet, and indicate longer life if the pump is supercharged by another pump at 5- to 30-psi inlet pressure.
- The shoe has hollowed out areas on its face that receive oil through an orifice in the piston as it forces fluid out. This bypass oil lubricates the shoe and causes it to float a few micrometers off the swashplate. This happens because the shoe’s area is greater than the area of the opposing piston. Because there is no metal-to-metal contact between these parts, the pump has long life expectancy. If contamination stops flow of pressurized fluid, the shoes will contact the swashplate at high force while there is minimum lubrication. The pump fails shortly thereafter. When possible, feed the pump with at least tank head pressure by mounting it alongside or under the tank. Also, keep fluid cleanliness level at least that specified by the pump manufacturer.
As noted in Figure 8-23, always fill the case of a new or repaired piston pump with fluid before startup. The pump needs lubrication and will have very little until bypass fills the case. Also, a filled case will seal clearances and make it easier for the pump to prime.
Another type piston pump is the bent-axis design shown in Figure 8-24. Like the radial piston pumps previously discussed, this is a very expensive pump and it is physically large when all its optional features are installed. Therefore, this design pump is not a common sight in industry.
Its main advantage over an inline piston pump is that it holds up much better when the inlet sees high vacuum. The piston connections are stronger and are not prone to separating from the drive.
This type pump is manufactured in fixed-volume, variable-volume, and pressure-compensated models, as well as with bi-directional flow and combinations these functions. It has an efficiency range from 95 to 98% and gives long service life when supplied with clean fluid. Most manufacturers make this pump in low- to high-volume sizes. Most are capable of 4000 psi and more.
The cutaway view of a fixed-volume bent-axis pump in Figure 8-24 shows that as the drive shaft turns, the cylinder block also turns at the same rate through the universal drive link. Because the cylinder block is at an angle to the drive shaft, the pistons reciprocate in their bores. The pistons draw in fluid during one half of each revolution and discharge fluid during the other half. Kidney-shaped openings in the valve plate direct the fluid in and out of the piston bores. Because the housing is a single piece, the angle and volume is fixed for a given rpm.
Variable-volume, pressure-compensated bent-axis pumps
The cutaway view in Figure 8-25 shows a bent-axis pump that is capable of variable volume as well as pressure compensation. This means the pump output can be varied by a manual control or it can automatically change as pressure increases to a predetermined setting. (This cutaway represents only one way such a pump might be built.) The operates in the same way as the pump in Figure 8-24, but the angle of the cylinder block can vary to reduce flow on a pressure demand. Also, the maximum-volume screw can limit the maximum angle of the cylinder block to establish maximum flow. This is an option on many manufacturers’ designs.
As pressure at the outlet builds to the setting of the pressure adjustment, the compensator spool is pushed back. The spool forces the compensator piston to push the cylinder block to a lesser angle. When pressure reaches the preset level, the cylinder block stays in any position required to maintain the flow needed at the preset pressure.
Two symbols can be used to show pressure-compensated pumps schematically. The complete symbol on the left shows all the functions, while the simplified symbol on the right omits the case drain and shows the compensating arrow inside the pump circle. Because most schematic drawings are done on CAD systems now, the simplified symbol is seldom used.
Figure 8-26 shows the symbol and a cutaway view of a bi-directional, bent-axis pump for closed-loop circuits. This pump operates in the same manner as the previously described bent-axis pumps, but is capable of drawing in and discharging fluid from either port while turning the same direction. This design needs an external pilot supply because it has no integral pilot pump.
The cutaway shows optional features such as: maximum-volume screws in both flow directions and a proportional-control valve for infinitely variable flow from either port. Manual, mechanical, and solenoid controls also are available. A control piston that is offset by a resisting piston with a smaller diameter moves the cylinder block. The 3-way servovalve ports fluid to or exhausts fluid from the larger piston to position the cylinder block. This pump design is not readily available currently, but there still are many of them operating in the field.
Load-sensing function
All pumps that can be pressure compensated can also be made load sensing. Load sensing is a control technique that keeps the pump compensator from holding full pressure until an actuator stalls. Normally a pressure-compensated pump circuit operates at full compensator pressure setting unless an actuator is using all the pump flow. While an actuator is using all pump flow, pressure is whatever it takes to move the load. This is an ideal setup because all energy -- except for component inefficiencies -- is being used to do work. There is no wasted energy except for inefficiencies and very little heat is generated. A load-sensing circuit uses a feedback signal from the actuator that keeps pump pressure at 100 to 300 psi above the load. Some load-sensing pumps have a fixed differential while others are adjustable. When no actuator is moving, system pressure is at the load-sensing setting of 100 to 300 psi instead of the compensator setting. Energy savings is the main advantage of a load-sensing function, but it also makes a non-compensated flow control perform like it is pressure compensated.
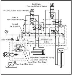
The schematic drawing in Figure 8-27 is a typical load-sensing circuit with two actuators. Notice that the sensing lines from the actuator flow lines to the pump compensator. A load-sensing pump must be able to read any load it is powering so that ample pressure can be maintained. Also notice that the load-sensing lines go through check valves to isolate the flow lines from each other.
All flow controls in a load-sensing circuit must be meter-in type so pressure at the actuator is always high enough to move the load. In the case of the vertical cylinder, a counterbalance valve keeps it from running away while extending. Notice that the load-sensing line from the rod end of the vertical cylinder is connected between the counterbalance valve and the directional control valve so it does not see a load when the circuit is at rest.
Because the pump is pressure compensated, the directional control valve’s pump port is blocked in center position. This circuit uses a bar manifold with modular meter-in flow controls and a modular “B” port counterbalance valve sandwiched under float-center directional control valves for piping convenience and leak prevention. The lines connected to the “A” and “B” ports below the meter-in flow controls go to isolation check valves, then on to the load-sensing connection.
With the circuit at rest as shown, the load-sensing connection sees little or no pressure because the actuator ports are connected to tank. At this point, circuit pressure is equal to the load-sensing bias spring, regardless of the setting of the adjustable compensator spring. At this low pressure, the circuit consumes very little horsepower and generates little heat. The pump’s internal parts are subject to low stress, which makes them last longer and maintain high efficiency
When a cylinder cycles, the load-sensing connection sees whatever pressure it takes to move it. Pump outlet pressure rises to load pressure plus load-sensing bias-spring force. When both cylinders operate simultaneously, the load-sensing connection receives pressure from the highest load through the isolation check valves. Pump pressure is always that needed to move the highest load plus a value added by the load-sensing bias spring. (Some load-sensing bias springs are adjustable within a narrow range.)
When load-sensing valves have low or no bypass flow, use shuttle valves in place of the isolation check valves. Shuttle valves will not trap backflow when a directional control valve shifts to center position. Check the chosen pump to see if this feature is standard, must be specified, or is not available.
Load-sensing, fixed-volume pumps
The oldest load-sensing circuits for fixed-volume pumps are like those diagrammed in Figures 8-9 and 8-10. The pumps in these circuits never operate at a higher pressure than work resistance and never send fluid across the relief valve unless there is a malfunction in the hydraulics or control circuit.
Figure 8-28 diagrams a simple load-sensing pump circuit using standard valves. A pilot-operated relief valve with a 70-psi spring dumps pump flow to tank at 70 psi when the vent port is at 0 psi. A shuttle valve receives pressure feedback from the actuator and signals the pilot-operated relief valve’s vent port with the actual working pressure. As the actuator moves at a reduced speed, pump pressure stays 70 psi above actual load pressure, so excess flow that goes to tank wastes less energy.
Several manufacturers offer fixed-volume pumps with integral load-sensing valves. Hookup is simple for these pumps, and in some designs, bias pressure can be adjusted.
This setup is not as efficient as a pressure-compensated pump with load sensing, but it always provides an advantage in fixed-volume pump circuits. The results are best when maximum system pressure is high and actuator’s extension and retraction speeds are low.
Horsepower- and/or torque-limiting pumps
Horsepower or torque limiting is another control technique that only works on pumps that are capable of variable volume. Its main application is in the mobile-equipment field, where most hydraulic circuits are powered by gas or diesel engines. These engines usually must move the machine as well. To maximize actuator speed and force while minimizing horsepower drain, all actuators can be fast at low loads but still able to move heavy loads without pulling excess horsepower. Each manufacturer that supplies this setup may have a different way of doing it.
Typical circuit for pressure-compensated pumps
Most pressure-compensated pumps use a closed-center circuit such as the one in Figure 8-30. These circuits could have load sensing or other controls. They usually include multiple actuators. Closed-center circuits typically operate at maximum system pressure and output flow matches the circuit requirement. Flow controls keep actuators at operating speed because maximum flow may make them move too rapidly. Flow controls also make it possible for more than one actuator to move simultaneously without affecting their stroke times. Note that flow controls also increase heat generation because the moving or work force may not require full system pressure. Also, some actuators may require pressure-reducing valves to lower the maximum force so that it doesn’t cause damage.
Normally, pressure-compensated pumps do not need relief valves to protect their systems from overpressure. However, many circuits with pressure-compensated pumps include a relief valve just in case the pump hangs on flow. When a relief valve, for whatever reason, is used on a pressure-compensated pump, it is imperative that the relief valve is set 100 to 150 psi higher than the pump compensator. If the relief valve is set lower than the compensator, the circuit will operate as a fixed-volume setup and quickly overheat the fluid. If the relief valve is set at the same pressure as the compensator, the relief valve can start to dump as the compensator starts to reduce flow. Then pressure drop lets the relief valve shut and the compensator ask for more flow. This oscillating action can continue until the pump fatigues and fails.
Setting the relief valve and compensator is a four-step operation:
- Set the relief valve at maximum pressure.
- Set the pump compensator at a pressure 200 to 300 psi higher than the final relief valve pressure.
- Set the relief valve 100 to 150 psi higher than the final compensator setting.
- Set the pump compensator at system pressure.
Another reason often stated for using a relief valve in a pressure-compensated pump circuit is because of pressure spikes. When a pressure-compensated pump has to instantaneously shift from full flow to no flow, fluid leaving the pump while it is shifting to center has no place to go. Because pressure is resistance to flow and resistance is maximum at this point, pressure can climb very high. These full-flow-to-no-flow spikes can easily go up to five to seven times the pump compensator setting, depending on the pump volume.
Adding a relief valve to this scenario can reduce the spikes because a relief valve will respond much faster than a pressure-compensated pump. However, a pilot-operated relief valve still has some response time and will often spike two to three times its setting before opening fully.
A better way to protect the pump and circuit is to install a small accumulator at the pump outlet, pre-charged to approximately 80% of set pressure. Now, when the pump must react quickly, the excess fluid can go into the accumulator with very little pressure spike. An accumulator also helps actuator response time at cycle start because there is a ready supply of fluid even though the pump is at no flow.
Another consideration is pump priming when a pressure-compensated pump is mounted above fluid level. When a system first starts (and sometimes when it has not been operated recently), the inlet line holds no oil above tank level. Atmospheric air in this line above fluid level must be evacuated before atmospheric pressure can push fluid in. Because most pressure-compensated pumps operate against a closed-center circuit, there is no place for this trapped air to go. Hydraulic pumps may easily move 100 gpm of fluid at 3000 psi, but they are very poor air movers. At startup, the pump never primes and could be damaged from lack of lubrication -- especially if the case has not been filled. Usually the outlet line is opened at a union or some other fitting and the pump primes as soon as the trapped air can leave.
A better approach is to install the air-bleed valve shown in Figure 8-31. This valve is not required in most cases when the pump is along side or below the tank because filling the tank should also fill the inlet line. It is also seldom required with a fixed-volume pump in an open-center circuit because the pump outlet has a direct path to tank. However, when priming is a problem and there are no inlet line leaks or restrictions, then the air-bleeds valve may be required. The circuit in Figure 8-30 shows the correct location and piping for this valve.
The cutaway view in Figure 8-31 shows the internal configuration of a typical air-bleed valve. The poppet in this valve normally is held open by a light spring, so trapped air can flow easily through its flow orifices to tank. When the pump primes and oil tries to flow through these orifices, pressure builds and the poppet closes. The poppet stays closed as long as the pump is running.
Always pipe the air bleed valve as close to the pump outlet as possible. Any oil in the line must be pushed out before trapped air can be exhausted, so the closer the better. Always terminate the air bleed valve’s outlet below fluid level. If it terminates above fluid level, air can pass through the valve and let oil in the pump return to tank.
Closed-loop circuits
The circuit in Figure 8-32 is a typical hydrostatic-transmission setup. It uses a variable volume, bi-directional pump to drive a hydraulic motor at infinitely variable speed. Hydrostatic drives are normally used to drive vehicles but can be used in industrial applications where smooth acceleration, deceleration, and reversing are required. These circuits usually incorporate an inline or axial-piston pump coupled to a variety of hydraulic motors. As a closed-loop circuit, all pump flow goes to the motor and all motor flow returns to the pump. With 100% efficient parts, the circuit could run with the same oil its whole life. In the real world however, the hydraulic motor and bi-directional pump have internal bypass so a fixed-volume charge pump is placed in the circuit to make up for leaks. The charge pump can also supply fluid to control circuits and accessory devices.
The charge pump inlet draws fluid from a reservoir through a low-micron filter and sends it to the inlets of the charge check valves. When the hydraulic motor is not turning, any fluid not used by the closed loop goes through the charge-pump relief valve, then back to tank through the pump case and a heat exchanger. When the hydraulic motor is turning, all charge flow goes to the low-pressure side of the loop through one of the charge check valves, the hot-oil bypass valve, and the hot-oil bypass relief valve at a lower pressure. This action makes sure the closed loop receives cooled, filtered oil that can carry away heat and contamination. It also sends cool, clean oil through the motor and pump case to flush contamination and dissipate heat.
Small hydrostatic pumps can be controlled manually, hydraulically, or electro hydraulically. Larger systems cannot be controlled manually, due to the high force required to move the swashplate.
The system-relief valves protect the hydraulic motor and bi-directional pump from excess pressure when the motor is powered. When the pump center’s motor outlet flow is blocked, the motor may be driven by external forces and cannot stop immediately. At this time, the system-relief valves allow fluid from the motor -- now acting like a pump -- to bypass at high pressure to the opposite motor port. This allows the motor to stop smoothly even when an operator tries to stop it abruptly. (Other options to protect the circuit from bypassing through the system-relief valves during deceleration are available from most suppliers.)
Bi-rotational pumps
Unirotational pumps can only move fluid when rotating in one direction. These pumps usually have a larger inlet port in relation to the outlet port size. They are limited as to inlet-outlet function because internal bypass is always ported to the housing on the inlet side. This means all internal bypass goes to the case and then back to the pump inlet. Because all pumps have a shaft sticking out of the housing, there must be a seal to stop fluid leak when the pump is at rest and vacuum leak when it is running. A unirotational pump could move fluid when turning either way but the shaft seal would blow above 25- to 50-psi outlet pressure in reverse flow.
Bi-rotational pumps can move fluid while turning in either direction of rotation if they are piped correctly. Both ports on these pumps are usually sized as inlets. Figure 8-33 shows a cutaway view of a bi-rotational pump with internal check valves that allow bypass to go to the inlet side of the pump. Bi-rotational pumps are mainly used on mobile equipment where the prime mover cannot easily change direction of rotation. This means right- and left-hand rotation pumps would have to be kept to satisfy different pieces of equipment.
In industrial applications where a 3-phase motor’s direction of rotation can be easily changed, pump rotation direction is not important. There is only one instance where a left-hand rotation pump must be specified. This is the case where a double-shafted electric motor drives a pump at both shafts. One of the pumps in this application must be setup for left-hand rotation.
Pump horsepower
Two formulas often used to figure hydraulic pump horsepower are:
hp = (psi)(gpm)/1714 -- (to calculate pure horsepower), and
hp = (psi)(gpm)/1714(actual pump efficiency).
Normally efficiency is assumed to be 85% because most new industrial pumps are at or above this figure.
The first formula is for a known pump volume -- figured from its cubic inches/revolution times the number of revolutions per minute. Say this displacement at 1200 rpm came to 12 gpm, but a flow meter at the pump outlet only shows 10.6 gpm at 1000 psi. The pump is still moving 12 gpm as far as its horsepower requirement is concerned, but the speed of the driven device will be that produced by 10.6 gpm. The 12-gpm pump was picked because the actual flow required was at least 10 gpm.
The second formula is applied when pump efficiency is known and horsepower is being figured for the actual 10-gpm requirement. Now pump efficiency must be considered because theoretical flow is greater than 10 gpm, and the electric motor must be able to pump the extra fluid even though it does not get to the actuator.
These two formulas can be simplified to:
hp = 0.000583 (gpm)(psi) -- (for pure horsepower), and
hp = 0.0007 (gpm)(psi) -- (for an 85% efficiency pump).
A common rule of thumb is: 1 gpm at 1500 psi = 1 hp.
Most suppliers’ catalogs show the horsepower required to drive a given pump at different pressures. These figures are usually conservative so designers can use them with confidence. Also, most electric motors can operate continuously at 110% of nameplate rating (and up to 140% for short bursts). Remember too that the only time a fixed-volume pump will be at full flow and full pressure is when the device it is driving has stalled. A pressure-compensated pump draws the highest horsepower just before it starts reducing flow slightly below its pressure setting. That event usually is not of long duration.
Many formula-data books have horsepower charts that make picking an electric motor simple. These charts are usually based on the 85% efficiency formula.
Cavitation
Next to contamination, cavitation causes more pump damage than anything else. Cavitation occurs when a pump needs 10.8 gpm at its inlet, but only gets 10.5 gpm. The missing 3 gpm winds up as voids or vacuum bubbles that implode when they go from suction to pressure. The implosions are rapid and damaging to adjacent surfaces when outlet pressure is high. They can take a pump out of service in hours. When outlet pressure is low -- under 200 psi -- there is still some noise and damage but it is minimal.
Some mobile equipment shuts the inlet to their pumps when the equipment travels, only allowing 1or 2 % of pump flow. This small volume goes through an open-center circuit at less that 15 psi, so implosions are not a problem. Another advantage is fuel savings. Because pump flow is so low, horsepower drain is much less.
Cavitation comes from several situations that are easy to rectify:
- Long suction lines with many turns.
- Undersize suction lines.
- The pump mounted too far above the fluid.
- Fluid viscosity too high (either wrong viscosity or low temperature).
- A collapsed suction hose.
- Turning the pump faster than the manufacturer recommends.
- A clogged inlet strainer
- A blocked air breather (especially in circuits with oversize rods or single-acting cylinders).
Any of the above could be eliminated immediately with a supercharging pump. This is a separate pump operating at low pressure (usually under 30 psi), that forces fluid to the system pump inlet.
Most of these conditions also can be eliminated by good design practices:
- Locate the pump close to the tank -- preferably alongside or under it.
- Never use a suction line smaller than the pump inlet port.
- Use the fluid recommended by the pump supplier, and install tank heaters if the system will be exposed to temperatures below 65°F.
- Never use pressure hose for suction lines. The lining of a pressure hose is not firmly attached to its body and can collapse under vacuum. Use hose specifically designed for suction service.
- When a pump must turn faster than recommended, install a supercharging pump or elevate the tank to provide head pressure. Make sure a vacuum gauge at the pump inlet never goes above 1.5 to 3 psi.
- Use a good filtering system – rated at least 10 µ -- so the suction strainer cannot block flow. Consider the suction strainer as insurance against startup contamination large enough to wreck a pump instantaneously.
Another situation that occurs in suction lines is air leaks. Air leaks are not cavitation but make the same noises and damage as vacuum cavitation. The only way to tell the difference in these situations is to look at the oil in the tank. If the oil is foamy from aeration, there is an air leak in the circuit. If the fluid is clear or almost clear of bubbles, there is a vacuum cavitation problem.
Air leak problems can come from poor piping practices. It is best to never use a standard pipe union in the inlet line. It is practically impossible to seal a standard union against an air inlet leak. Plumb the inlet line with as few fittings as possible and make sure any joints are sealed. If a plumbing connection is suspect, apply some of the system fluid to each joint to see if the noise stops. This type air leak problem usually shows up at system start. It seldom happens to a running circuit.
On systems that have been running for some time, a good place to look for air leaks is at the pump shaft seal. Fixed-volume pumps have their drive shaft sticking out of the housing and inside the housing is suction vacuum. When a shaft seal wears or is damaged from heat, it may let atmospheric air in before it lets oil leak out. The oil application test works here also, but can be messy because of shaft rotation speed.
The suction line is the most important line on the hydraulic circuit. Fluid can be pushed through pressure lines but a suction line only has one atmosphere (approximately 14.7 psi at sea level) with which to work. Most pumps are slightly damaged above 3 psi. At 4 psi and higher, cavitation noise is evident and pump damage escalates. Higher vacuum accelerates the damage.
What causes cavitation damage?
Erosion is the result of cavitation implosions as fluid passes from the inlet side of a pump to the outlet side. Figure 8-34 shows how the change from vacuum to pressure makes the vacuum or air voids collapse or implode. At low pressure, these voids merely close up and no damage is done. At high pressure, the fluid does not stop when the void is full but continues at high velocity through the void and impinges metal surfaces to the point of getting into the metal’s pores. Pressure drops as the next pulse of fluid approaches and high-pressure fluid in the metal pores rushes back out. During this part of the cycle, some very small particles of metal are dislodged and a cavity starts to form. Because this high- to low-pressure cycle can happen more than 200 times per second on a 12-vane pump at 1200 rpm, it is easy to understand how a pump can be physically damaged so quickly. These implosions are in the area where metal against metal is the only sealing action between vacuum and system pressure, so once the metal erodes, pump efficiency decreases because fluid bypasses through the damaged area.
Pump-motor alignment
Most hydraulic pumps have light bearings while the electric motors by which they are driven have heavy-duty bearings. This makes it extremely important that the alignment of the pump and motor shaft be near perfect. Angular or offset misalignment always results in pump bearing failure, followed by internal failure soon after startup. Shaft couplings can take care of minor inconsistencies in shaft alignment, but they wear out very soon when not properly applied.
Figure 8-35 illustrates examples of misalignment. When the pump and motor are mounted separately, they must be aligned as nearly perfect as possible. Straight edges, dial indicators, and lasers give accuracy ranging from low tech to high tech, but they are only part of the answer. The pump and motor must sit on a rigid base and must be held down with ample force so they do not slip around during operation. The best alignment job possible can be rendered useless by inadequate mounting hardware.
A simple way to overcome alignment problems is to use the pump-motor adapter shown in Figure 8-35. The pump-motor adapter is attached to a “C” face electric motor that has a flat-machined face and pilot protrusion. This face and pilot are perpendicular to the shaft and concentric to very close tolerances. A matching pilot and face are machined on the pump. The pump-motor adapter has matching machined faces and pilot bores. It is purchased for a particular motor and pump, so it is the right length for the shafts specified and matches the motor and pump mounting flanges. When this assembly is bolted together all parts align perfectly.
The shaft coupling then is slipped together and its setscrews tightened through the access port provided. The motor can be mounted on almost any surface without a chance of misalignment, and the pump can be changed without alignment problems anytime or place. Always use a coupling guard with an open coupling arrangement. Install the access-port cover before operating the pump when using the pump-motor adapter setup.
Figure 8-35 also shows the correct way to drive a pump with a belt. Light bearings on the pump cannot stand the side loads from belts so the pump fails very soon. Use pillow-block bearings to take the side load and couple the pump to the bearing guided shaft. This arrangement gives long service in applications where belts must be used.
Testing a pump
Figure 8-36 shows a typical setup for testing a pump that is suspect, has been out of service, or has been rebuilt. The flow meter could be an added device if the unit does not have one. It could be part of a test stand setup but is a necessary item when checking pump efficiency. The loading valve could be a ball valve as shown in the figure or another type valve as long as it can take the maximum pressure it will see. The relief valve must be in place and set for maximum rated pressure or operating pressure as needed. A pressure gauge is required to indicate system pressure. The filter should be part of a standard hydraulic power unit, but would usually be an off-line setup on a test stand.
To test a pump, lower the relief valve pressure setting to minimum. Then start the electric motor and check for flow on the flow meter. The meter should read at or very near catalog rating with all flow going directly to tank.
If the meter shows the pump producing ample flow, start closing the loading valve and watch the pressure gauge as it climbs. The reading should be low because the relief valve is set low. When the loading valve is closed completely, reset the relief valve to test pressure and observe the flow meter. Flow will drop somewhat, depending on the type of pump being tested. Most manufacturers publish rated flow at pressure in their literature. If the flow meter reads at or near cataloged rated flow, the pump is ready to put in service. If not, the pump should be checked or rebuilt to bring it up to specification.
Other pumps
Chapter 18 covers air- and hydraulic-driven intensifiers or boosters, which technically are pumps. These units usually are associated with air-oil systems. That is why their descriptions are in Chapter 18.
Air-to-hydraulic intensifiers are 100% efficient in the hydraulic end and are pressure compensated. They usually produce low volume so they are not normally used as a system’s prime mover. Their main advantage is they can hold pressure for long periods without generating heat or consuming energy. (Check out Chapter 17 to learn more about this unique pumping system.)



















