Troubleshooting Challenge: 60-Ton Press Overheats When Idling
About eight years ago, our firm designed and commissioned a 60-ton press for a customer. Lately, we’ve had several service calls for various problems with the press. Unfortunately, employee turnover means no one left at the company is familiar with the hydraulic system and how it works.
Their latest problem is with the oil temperature going above 160° F when the press idles for more then 20 to 30 min. during breaks, lunch and die changes. They had replaced the pump when it was leaking from the shaft seal. They also installed two case-drain check valves, filled the pump case with oil and set the compensator and safety relief pressures to what the drawings called for. Everything worked well except it now overheated.
Any idea what could be their problem?
What's the Problem?
Think you know the answer to this month’s troubleshooting problem? Then email your answer to [email protected] (put “Aug. Troubleshooting” in the Subject line.) All correct answers received by Oct. 20, 2020 will be entered in a random drawing. The winner will be mentioned in a future column.
Congratulations to Chris M. Brown who got the answer right for the problem posed in the July issue.
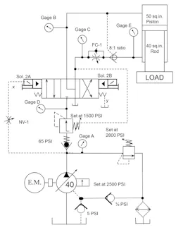
Solution to Last Month's Problem
Logic Valve Relief/Unloading Valve Will Not go to Needed Pressure Solution
When system pressure is declining slowly, the pump is a logical place to start troubleshooting. The forging press was running for some time without a filter element and the contamination level of the oil increased with time. The relief solenoid’s sliding-spool directional valve inherently leaks oil to the return connection. As the spool wears, the leak gets larger. All the oil flow coming from control orifice “A” leaks to tank over the spool at 1,200 psi, preventing maximum pressure capability. A new directional valve solved the pressure problem.


